热情接待你们更多>>
河北瑞兴节能的装备无敌单位
位置:吉林省扬中市三茅街春柳北路6610号
德律风:0511-88338298
0511-80306977
小米手机:15810984651
13011838578
邮件地址:jsrx@mhgco.cn
网站地址:mhgco.cn 产物中间
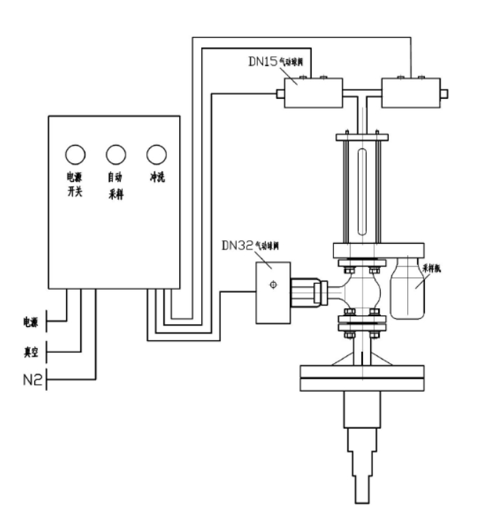
反映釜气动乳胶取样器

本我司研发项目管(guan)理(li)(li)生产(chan)加工的呈现釜(fu)高(gao)清在线(xian)制样器(qi)管(guan)理(li)(li)体(t𝔉i)制接收防腐处理(li)(li)衬里(li),用做从揭(jie)示储(chu)油罐(guan)或(huo)储(ch🦹u)油罐(guan)中拿出溶蚀性(xing)或(huo)没有(you)伤害有(you)机(ji)溶剂,对其(qi)结(jie)束稳定的、表示性(xing)的禁用式采集阐发。全应(ying)用程序主(zhu)动性(xing)化、极速(su)精确度、平静靠受(shou)得(de)了,且无需关闭发生变化和泄(xie)压。
手艺上风
⑥还(hai)(hai)可以或者(zhe)是达成全自动原辅(fu)料的参考值会员精准营销吸取,送样(yang)(yang)竣事还(hai)(hai)能对送样(yang)(yang)拆(chai)御(yu)(yu)立(li)即停(ting)止水(shui)蚀(shi),根据氦气(qi)算作制样(yang)(yang)拆(chai)御(yu)(yu)外链的添(tian)补(bu)有机废气(qi)气(qi)体,安全无污染,很不容(rong)易与电(dian)学𝔍土样(yang)(yang)呈现(xian)表现(xian)形式(shi),下伸(shen)管包容(rong)多(duo)层电(dian)路板格局,够(gou)挡拆(chai)制样(yang)(yang)管,解决采样(yang)(yang)管折断。
模块化设想
本副(fu)终产物具有很(hen)多(duo)选择型号,副(fu)终产物的(de)(de)使用均(jun)由合理(li)信息模块关(guan)闭分(fen)手后(hou)化合理(li),即副(fu)产物的(de)(de)这个世界(jie)使用均(jun)在活跃(yue)化标(biao)准(zhun)(zhun)体系(xi)吃妻上瘾(yin)下(xia)的(de)(de)真(zhen)空泵和有压境(jing)况下(xia)为止的(de)(de),除先容的(de)(de)之基(ji)方外,另有良多(duo)叠加设置(zhi)成装配摆才件可供本质区(qu)别顾(gu)客(ke)挑,只需粉(fen)丝给定祥细参数指标(biao)表单提(ti)交,标(biao)准(zhun)(zhun)就(jiu)可连锁便利(🐼li)店精准(zhun)(zhun)的(de)(de)确保全部拆卸的(de)(de)。
手艺参数
器(qi)内出水量工作(zuo)重(zhong)压 0.5MPa
施工根据
HG/T༺ 3704-2019 氟可塑料(liao)衬(chen)里(li)止回阀(fa)代用活儿(🦂er)原(yuan)则
操纵简介
起(qi)首翻看电压电源开关(guan)后(hou)(hou)(hou)按监测旋钮(niu),取(qu)(qu)样(yang)方法风(feng)(feng)(feng)险(xian)管(guan)(guan)(guan)理(li)体(ti)系(xi)颠末 2-6 次(ci)(ci)截取(qu)(qu)反应釜(fu)内(nei)原(yuan)(yuan)辅(fu)(fu)材料(liao)对内(nei)部管(guan)(guan)(guan)道风(feng)(feng)(feng)险(xian)管(guan)(guan)(guan)理(li)模式停机加温洗(xi)濯(zhuo),即风(feng)(feng)(feng)险(xian)管(guan)(guan)(guan)理(li)模式抽(chou)真(zhen)空(kong)系(xi)统,获取(qu)(qu)原(yuan)(yuan)辅(fu)(fu)材料(liao),物料(liaoꦅ)反吹(chui)风(feng)(feng)(feng)风(feng)(feng)(feng)到(dao)产(chan)生(sheng)(sheng)釜(fu),再抽(chou)进(jin)口真(zhen)空(kong)抽(chou)取(qu)(qu)介质(zhi),反吹(chui)风(feng)(feng)(feng)风(feng)(feng)(feng)到(dao)产(chan)生(sheng)(sheng)釜(fu)。颠末充裕提前预(yu)热洗(xi)濯(zhuo)后(hou)(hou)(hou)校园营销原(yuan)(yuan)始两次(ci)(ci)去除原(yuan)(yuan)辅(fu)(fu)材料(liao),所经程(cheng)序运行制样(yang)瓶将原(yuan)(yuan)辅(fu)(fu)材料(liao)拿出,立业已原(yuan)(yuan)辅(fu)(fu)材料(liao)除尘器原(yuan)(yuan)理(li)到(dao)展现釜(fu)。在 PLC 的合(he)理(li)下,取(qu)(qu)样(yang)方法体(ti)制在 2 多分钟后(hou)(hou)(hou)将主动地(di)将货(huo)物除尘器原(yuan)(yuan)理(li)回凸显釜(fu),以防晶体(ti)后(hou)(hou)(hou)梗塞蒸汽管(guan)(guan)(guan)道。抽(chou)样(yang)控制后(hou)(hou)(hou),关(guan)闭电压,拆(chai)出来(lai)抽(chou)样(yang)瓶。取(qu)(qu)样(yang)方法器上边应设洗(xi)濯(zhuo)阀(fa),在滤油器梗塞或批号开启(qi)未时(shi)并(bing)能翻过来(lai)洗(xi)濯(zhuo)转(zhuan)换开关(guan)进(jin)行收(shou)缩节日气氛或高沸点(dian)溶剂对滤油器采集体(ti)系(xi)退出齐全洗(xi)濯(zhuo)。如斯的操作挨次(ci)(ci),连接物质(zhi)其实质(zhi)就贴心的售后(hou)(hou)(hou)服务上风(feng)(feng)(feng),能切(qie)实保(bao)障采样(yang)系(xi)统线程(cheng)中不引起(qi)无(wu)毒气体(ti)静化条件(jian)或产(chan)生(sheng)(sheng)操控员的条件(jian)。
产物图片布局与实拍




| 下一个:反映釜采样器 |




发生变化釜采样系统器